Переменный резистор (потенциометр)

Постоянные сопротивления имеют всего два вывода. А вот переменные — три. На электрических схемах и на корпусе элемента указывается сопротивление между двумя крайними контактами. А вот между средним и любым из крайних сопротивление будет меняться в зависимости от того, в каком положении находится ось резистора. При этом если подключить два омметра, то можно увидеть, как будет меняться показание одного в меньшую сторону, а второго — в большую. Нужно понять, как читать схемы радиоэлектронных устройств. Обозначения радиодеталей тоже не лишним окажется знать.
Суммарное сопротивление (между крайними выводами) останется неизменным. Переменные резисторы используются для регулирования усиления (с их помощью меняете вы громкость в радиоприемниках, телевизорах). Кроме того, переменные резисторы активно используются в автомобилях. Это датчики уровня топлива, регуляторы скорости вращения электродвигателей, яркости освещения.
Резисторы
К резисторам относятся радиодетали, обладающие строго определенным сопротивление протекающему через них электрическому току. Данная функция предназначена для понижения тока в цепи. Например, чтобы лампа светила менее ярко, питание на нее подается через резистор. Чем выше сопротивление резистора, тем меньше будет свечение лампы. У постоянных резисторов сопротивление остается неизменным, а переменные резисторы могут изменять свое сопротивление от нулевого значения до максимально возможной величины.
Каждый постоянный резистор обладает двумя основными параметрами — мощностью и сопротивлением. Значение мощности указывается на схеме не буквенными или цифровыми символами, а с помощью специальных линий. Сама мощность определяется по формуле: P = U x I, то есть равна произведению напряжения и силы тока
Данный параметр имеет важное значение, поскольку тот или иной резистор может выдержать лишь определенное значение мощности. Если это значение будет превышено, элемент просто сгорит, так как во время прохождения тока по сопротивлению происходит выделение тепла
Поэтому на рисунке каждые линии, нанесенные на резистор, соответствуют определенной мощности.

Существуют и другие способы обозначения резисторов на схемах:

- На принципиальных схемах обозначается порядковый номер в соответствии с расположением (R1) и значение сопротивления, равное 12К. Буква «К» является кратной приставкой и обозначает 1000. То есть, 12К соответствует 12000 Ом или 12 килоом. Если в маркировке присутствует буква «М», это указывает на 12000000 Ом или 12 мегаом.
- В маркировке с помощью букв и цифр, буквенные символы Е, К и М соответствуют определенным кратным приставкам. Так буква Е = 1, К = 1000, М = 1000000. Расшифровка обозначений будет выглядеть следующим образом: 15Е — 15 Ом; К15 — 0,15 Ом — 150 Ом; 1К5 — 1,5 кОм; 15К — 15 кОм; М15 — 0,15М — 150 кОм; 1М2 — 1,5 мОм; 15М — 15мОм.
- В данном случае используются только цифровые обозначения. Каждое включает в себя три цифры. Первые две из них соответствуют значению, а третья — множителю. Таким образом, к множителям относятся: 0, 1, 2, 3 и 4. Они означают количество нулей, добавляемых к основному значению. Например, 150 — 15 Ом; 151 — 150 Ом; 152 — 1500 Ом; 153 — 15000 Ом; 154 — 120000 Ом.
Постоянные конденсаторы

Эти элементы имеют отличия в конструкции, а также в материалах, из которых они изготовлены. Можно выделить самые популярные типы диэлектриков:
- Воздух.
- Слюда.
- Керамика.
Но это касается исключительно неполярных элементов. Существуют еще электролитические конденсаторы (полярные). Именно у таких элементов очень большие емкости — начиная от десятых долей микрофарад и заканчивая несколькими тысячами. Кроме емкости у таких элементов существует еще один параметр — максимальное значение напряжения, при котором допускается его использование. Данные параметры прописываются на схемах и на корпусах конденсаторов.
Термобумага для чековых лент
В марте 2022 года российские предприниматели столкнулись с нехваткой чековой ленты — у поставщиков этого товара стали заканчиваться складские запасы. Дело в том, что ранее термобумага для чековых лент, а также термоэтикетки для штрихкодов на 60-70% ранее поставлялись из Германии. Бизнес начал закупаться кассовыми лентами впрок, и уже к середине марта цены подскочили в 4 раза.
Альтернативой дефицитному товару остался Китай, переориентироваться на который поставщики смогут примерно за полтора месяца. На фоне бурного спроса китайские производители подняли цену. Кроме того, теперь в конечную стоимость товара будут вложены и возросшие на 50-70% цены на грузоперевозки из Китая.
На фоне этих событий снова поднялся вопрос о полном переходе на электронные чеки. Еще в 2017 году ФНС дала старт переходу на онлайн-кассы с автоматической передачей данных в налоговую. Однако до сих пор реформа охватила не всех продавцов, так как процесс перехода на онлайн-кассы сопровождается большими операционными издержками.
Теперь же владение традиционной кассой из-за подорожания термобумаги для чеков становится невыгодной. Магазины пытаются сокращать размер чеков или полностью избавляться от них, а ФНС объявила, что пока не будет привлекать к ответственности бизнес за их отсутствие. Процесс же полного перехода на онлайн-чеки затруднен тем, что до конца непонятно, как отправлять чеки покупателю: вводить почту или телефон при продаже — долго, сканировать QR-код на устройстве — далеко не все покупатели, особенно в возрасте это смогут сделать, так как для этого необходим смартфон и умение им пользоваться, и т.д.
Кратко о IGBT
Модуль IGBT также является полностью управляемым коммутатором с тремя контактами (затвор, коллектор и эмиттер). Его управляющий сигнал подается между затвором и эмиттером и нагрузкой между коллектором и эмиттером.
Модуль IGBT специально разработан для быстрого включения и выключения. Фактически частота повторения импульсов достигает УЗ диапазона. Эта уникальная способность делает IGBT часто используемыми в усилителях класса D для синтеза сложных сигналов с широтно-импульсной модуляцией и фильтрами нижних частот. Они также используются для генерации импульсов большой мощности в таких областях, как физика элементарных частиц и плазма, а также играют важную роль в современных устройствах — электромобили, электровелосипеды, поезда, холодильники с регулируемой скоростью вращения компрессора, кондиционеры и многое другое.
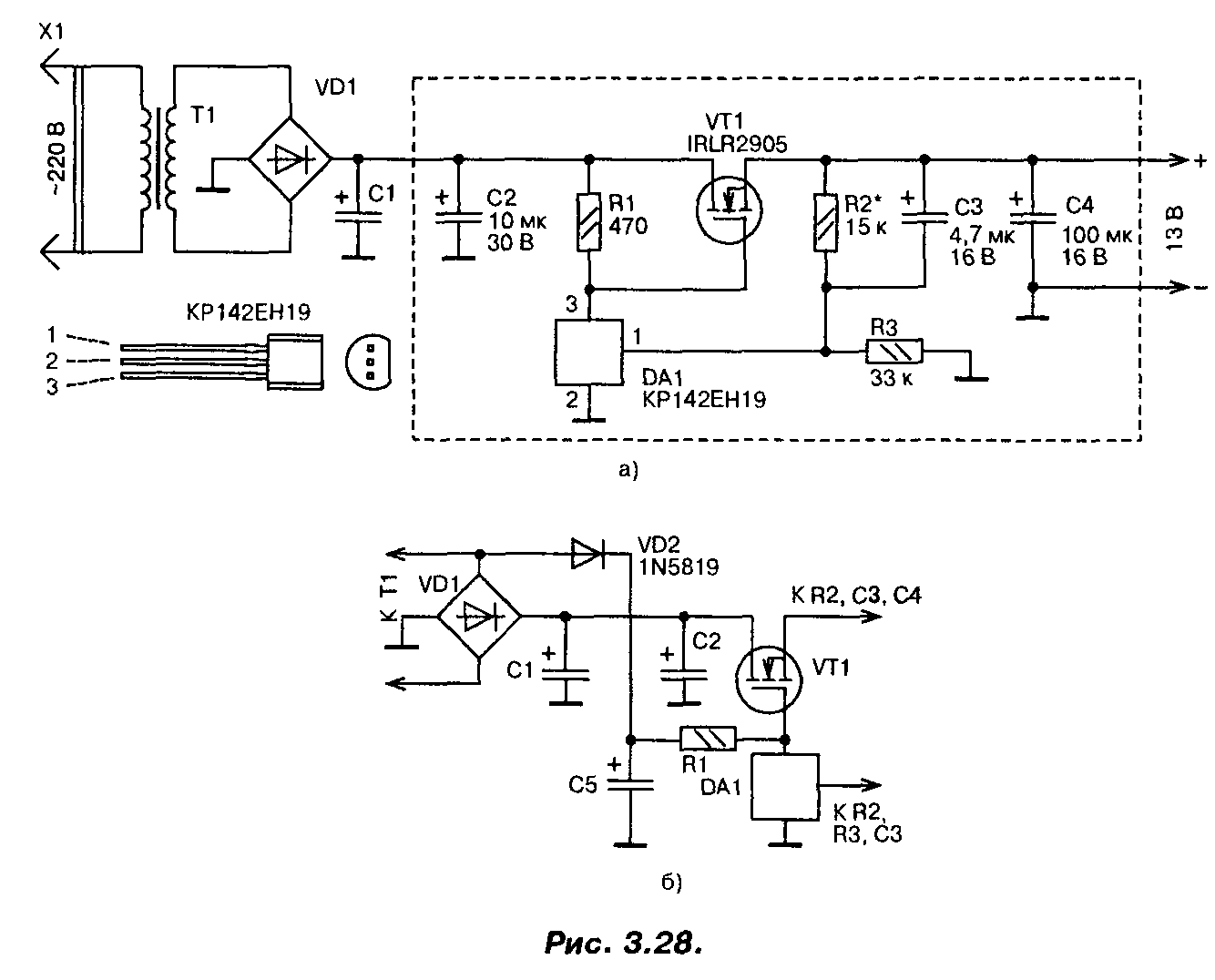
Стабилизатор напряжения на мощном полевом транзисторе 13В (IRLR2905)
При построении сильноточных стабилизаторов напряжения радиолюбители обычно используют специализированные микросхемы серии 142 и аналогичные, «усиленные» одним или несколькими, включенными параллельно, биполярными транзисторами. Если для этих целей применить мощный переключательный полевой транзистор, то удастся собрать более простой сильноточный стабилизатор,
![]()
Схема одного из вариантов такого стабилизатора приведена на рис. 3.28.0. Со вторичной обмотки трансформатора переменное напряжение около 13 В (эффективное значение) поступает на выпрямитель и сглаживающий фильтр. На конденсаторах фильтра оно равно 16 В. Это напряжение поступает на сток мощного транзистора VT1 и через резистор R1 на затвор, открывая транзистор.
Часть выходного напряжения через делитель R2, R3 подается на вход микросхемы DA1, замыкая цепь ООС. Напряжение на выходе стабилизатора возрастает вплоть до того момента, пока напряжение на входе управления микросхемы DA1 не достигнет порогового, около 2,5 В. В этот момент микросхема открывается, понижая напряжение на затворе мощного транзистора, т.е. частично закрывая его, и, таким образом, устройство входит в режим стабилизации. Лучшие результаты удастся получить, если диод VD2 подключить к выпрямительному мосту (рис. 3.28.6). В этом случае напряжение на конденсаторе С5 увеличится, поскольку падение напряжения на диоде VD2 будет меньше, чем падение напряжения на диодах моста, особенно при максимальном токе.
При необходимости плавной регулировки выходного напряжения постоянный резистор R2 следует заменить переменным или подстроенным резистором.
В стабилизаторе в качестве регулирующего элемента применен мощный полевой транзистор IRLR2905. Хотя он и предназначен для работы в ключевом (переключательном) режиме, в данном стабилизаторе он используется в линейном режиме. Транзистор имеет в открытом состоянии весьма малое сопротивление канала (0,027 Ом), обеспечивает ток до 30 А при температуре корпуса до 100°С, обладает высокой крутизной и требует для управления напряжения на затворе всего 2,5…3 В. Мощность, рассеиваемая транзистором, может достигать 110 Вт.
Полевым транзистором управляет микросхема параллельного стабилизатора напряжения КР142ЕН19 (импортный аналог TL431). Конденсаторы — малогабаритные танталовые, резисторы — MJ1T, С2-33, диод VD2 — выпрямительный с малым падением напряжения (германиевый, диод Шоттки). Параметры трансформатора, диодного моста и конденсатора С1 выбирают исходя из необходимого выходного напряжения и тока. Хотя транзистор и рассчитан на большие токи и большую рассеиваемую мощность, для реализации всех его возможностей необходимо обеспечить эффективный теплоотвод.
Налаживание сводится к установке требуемого значения выходного напряжения. Надо обязательно проверить устройство на отсутствие самовозбуждения во всем диапазоне рабочих токов. Для этого напряжения в различных точках устройства контролируют с помощью осциллографа. Если самовозбуждение возникает, то параллельно конденсаторам CI, С2 и С4 следует подключить керамические конденсаторы емкостью 0,1 мкФ с выводами минимальной длины. Размещаются эти конденсаторы как можно ближе к транзистору VT1 и микросхеме DA1.
Печатная плата устройства приведена на рис. 3.29. Эта плата рассчитана на установку малогабаритных деталей в корпусах для поверхностного монтажа, в том числе и микросхема КР142ЕН19 требует замены на импортный аналог в корпусе SO-8.
![]()
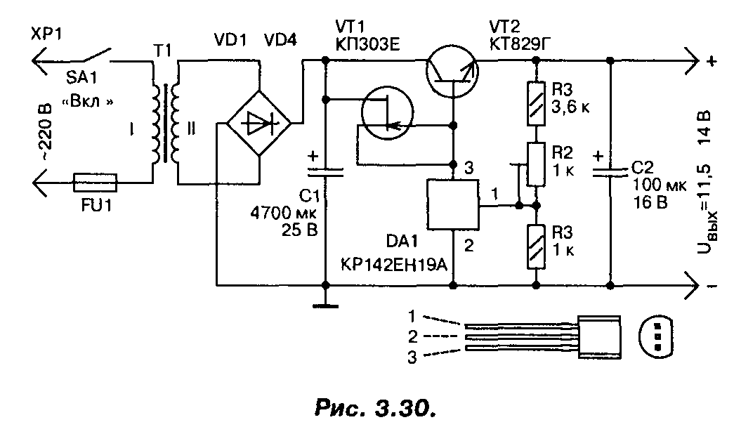
В случае, если полевой транзистор найти не удалось, стабилизатор можно выполнить по другой схеме (рис. 3.30), на мощных биполярных транзисторах, с использованием той же микросхемы. Правда, максимальный ток нагрузки у этого варианта стабилизатора не более 3…4 А. Для повышения коэффициента стабилизации применен стабилизатор тока на полевом транзисторе, в качестве регулирующего элемента применен мощный составной транзистор. Трансформатор должен обеспечивать на вторичной обмотке напряжение не менее 15 В при максимальном токе нагрузки.
Диоды и стабилитроны
Диоды относятся к простейшим полупроводниковым приборам, функционирующим на основе электронно-дырочного перехода, известного как p-n-переход. Свойство односторонней проводимости наглядно передается на графических обозначениях. Стандартный диод изображается в виде треугольника, символизирующего анод. Вершина треугольника указывает направление проводимости и упирается в поперечную черту, обозначающую катод. Все изображение пересекается по центру линией электрической цепи.

Для используется буквенное обозначение VD. Оно отображает не только отдельные элементы, но и целые группы, например, . Тип того или иного диода указывается возле его позиционного обозначения.
Базовый символ применяется и для обозначения стабилитронов, представляющих собой полупроводниковые диоды с особыми свойствами. В катоде присутствует короткий штрих, направленный в сторону треугольника, символизирующего анод. Данный штрих располагается неизменно, независимо от положения значка стабилитрона на принципиальной схеме.
Полупроводники
От сферы полупроводников зависит производство электроники и смартфонов, развитие интернета вещей и телекоммуникаций. В конце февраля 2022 года прошла новость об отказе крупнейшего в мире производителя полупроводников, тайваньской компании TSMC, сотрудничества с России. Такое развитие событий означает, что планировавшееся импортозамещение в стране будет замедлено, так как производство российских чипов осуществлялось именно в этой компании.
Отечественные процессоры “Байкал” и “Эльбрус” должны были стать альтернативой Intel и AMD, что будет с ними теперь — неизвестно. Прекращение производства может ударить по оборонной промышленности и безопасности госучреждений, требующих повышенной информационной безопасности.
В период действия санкций Россия пока может приобретать чипы у Китая, однако Поднебесная сможет поставлять микросхемы низкого класса — на передовые продукты существует очередь от 20 до 52 недель. Да и быстро перестроить торговые цепочки и начать оперативные поставки у китайских производителей вряд ли получится. Отладка же своего производства микрочипов на территории России, вполне возможно, может занять десятилетия.
Соединение конденсаторов
Сразу можно выделить три типа (всего существует именно столько) соединений элементов:
-
Последовательное
— суммарная емкость всей цепочки вычислить достаточно просто. Она будет в этом случае равна произведению всех емкостей элементов, разделенному на их сумму. -
Параллельное
— в этом случае вычислить суммарную емкость еще проще. Необходимо сложить емкости всех входящих в цепочку конденсаторов. -
Смешанное
— в данном случае схема разбивается на несколько частей. Можно сказать, что упрощается — одна часть содержит только параллельно соединенные элементы, вторая — только последовательно.
И это только общие сведения о конденсаторах, на самом деле очень много о них можно рассказывать, приводить в пример занимательные эксперименты.
Логика управления H-мостом
Логический элемент «И» состоит из интегрированных электронных компонентов и, не зная, что у него внутри, мы можем рассматривать его как своего рода «черный ящик», который имеет два входа и один выход. Таблица истинности показывает нам 4 возможные комбинации сигналов на входах и соответствующий им сигнал на выходе.
Мы видим, что только тогда, когда на обоих входах положительный сигнал (логическая единица), на выходе появляется логическая единица. Во всех остальных случаях на выходе будет логический ноль (0В).
В дополнение к данному логическому «И» элементу для нашего H-моста понадобиться другой тип логического элемента «И», у которого мы можем видеть небольшой круг на одном из его входов. Это все тот же логический элемент «И», но с одним инвертирующим (перевернутым) входом. В этом случае таблица истинности будет немного иная.
Если мы объединим эти два типа «И» элемента, с двумя электронными переключателями, как показано на следующем рисунке, то состояние выхода «Х» может быть в трех вариантах: разомкнутое, положительное или отрицательное. Это будет зависеть от логического состояния двух входов. Этот тип выхода известен как «выход с тремя состояниями» (Three-State Output) который широко используется в цифровой электронике.

Теперь посмотрим, как будет работать наш пример. Когда вход «ENA» (разрешение) равен 0В, независимо от состояния входа «А», выход «Х» будет разомкнут, поскольку выходы обоих «И» элементов будут равны 0В, и, следовательно, два переключателя также будут разомкнуты.
Когда мы подаем напряжение на вход ENA, один из двух переключателей будет замкнут в зависимости от сигнала на входе «A»: высокий уровень на входе «A» подключит выход «X» к плюсу, низкий уровень на входе «A» подключит выход «X» к минусу питания.
Таки образом, мы построили одну из двух ветвей «H» моста. Теперь перейдем к рассмотрению работы полного моста.
Диоды и стабилитроны

Полупроводниковый диод имеет всего два электрода: катод (отрицательный) и анод (положительный). Но какие же существуют особенности у этой радиодетали? Обозначения на схеме можете увидеть выше. Итак, вы подключаете источник питания плюсом к аноду и минусом к катоду. В этом случае электрический ток будет протекать от одного электрода к другому. Стоит отметить, что у элемента в этом случае крайне малое сопротивление. Теперь можно провести эксперимент и подключить батарею наоборот, тогда сопротивление току увеличивается в несколько раз, и он перестает идти. А если через диод направить переменный ток, то получится на выходе постоянный (правда, с небольшими пульсациями). При использовании мостовой схемы включения получается две полуволны (положительные).
Стабилитроны, как и диоды, имеют два электрода — катод и анод. В прямом включении этот элемент работает точно так же, как и рассмотренный выше диод. Но если пустить ток в обратном направлении, можно увидеть весьма интересную картину. Первоначально стабилитрон не пропускает через себя ток. Но когда напряжение достигает некоторого значения, происходит пробой, и элемент проводит ток. Это напряжение стабилизации. Очень хорошее свойство, благодаря которому получается добиться стабильного напряжения в цепях, полностью избавиться от колебаний, даже самых мелких. Обозначение радиодеталей на схемах — в виде треугольника, а у его вершины — черта, перпендикулярная высоте.
Мостовые схемы постоянного тока
На фото — диодный мост KBPC, рассчитанный на прямой ток 25 ампер.
Принципиальная схема мостика Уитстона Обратите внимание на основы электричества и на приборы электроники. Участки цепи, соединяющие точки а и с, а также b и d, называются диагоналями моста
Мостовые схемы включения резисторов Пример использования мостовой схемы соединения резисторов Мостовую схему применяют также для включения реле боксования на некоторых электровозах.
Мостовые схемы обладают высокой точностью, широким диапазоном измеряемых значений параметров элементов. Схема реверсирования. Сама сборка моста состоит из четырех диодов с одинаковыми параметрами.
Rx — неизвестное сопротивление R1, R2, R3 — регулируются до тех пор пока ток через ноль-индикатор не станет равным нулю. ИС A1 управляет транзистором Q1, который удерживает напряжение в средней точке моста равным нулю во всем диапазоне рабочих режимов. Схема управления электроприводом дистанционным способом. Схема диодного моста на 12 вольт позволяет эффективно выполнять функцию по выпрямлению переменного тока.
У такой сборки 4 вывода. На его плате легко обнаружить либо выпрямительный мост из отдельных мощных диодов, либо одну диодную сборку. По роду тока мостовые электрические схемы делятся на мосты постоянного и мосты переменного тока. Отсюда следует, что равновесие не зависит от сопротивления ноль-индикатора, так как ток не течет через него, а также от напряжения и сопротивления источника питания.
Поэтому, в схеме присутствуют специальные фильтры, представляющие собой электролитические конденсаторы с большой емкостью. Таким образом, если на вход диодного моста подать переменный ток электросети частота 50 герц , то на выходе получим постоянный ток с пульсациями частотой герц. Следовательно, емкостные и индуктивные компоненты следует размещать в противоположных плечах моста.
Набор декад с различными сопротивлениями, отличающимися друг от друга в 10, , и т. Сама сборка моста состоит из четырех диодов с одинаковыми параметрами. К узловым точкам С и D подключен источник питания с напряжением U.
При измерении, R1 и R2 выбираются такими, чтобы чувствительность моста была максимальной. Она обладает несколько большим дрейфом напряжения сдвига и более низким уровнем шумов. Таким образом, на печатную плату устанавливается сразу одна монолитная деталь. Его усложнение по сравнению с базовой схемой моста Уитстона является необходимым для избежания ошибок, вносимых паразитными сопротивлениями на пути тока между низкоомным образцовым сопротивлением и сопротивлением, величина которого измеряется. Где применяется схема диодного моста? Мостовой кран.Мост и тележка.часть 2.
Регулировка скорости импульса
Ранее мы говорили, что скорость вращения двигателя постоянного тока прямо пропорциональна среднему значению напряжения на его клеммах, и чем выше это значение, вплоть до максимально допустимого напряжения двигателя, тем быстрее будет вращаться двигатель. Другими словами, больше напряжения, больше скорости. Изменяя соотношение между временем «ВКЛ» (t ВКЛ ) и временем «ВЫКЛ» (t ВЫКЛ ), которое называется «Коэффициент заполнения», или «Рабочий цикл», среднее значение напряжения двигателя и, следовательно, его скорость вращения может варьироваться. Для простых униполярных приводов коэффициент заполнения β задается как:
и среднее выходное напряжение постоянного тока, подаваемое на двигатель, определяется как: Vmean = β x Vsupply. Затем, изменяя ширину импульса а, можно управлять напряжением двигателя и, следовательно, мощностью, подаваемой на двигатель, и этот тип управления называется широтно-импульсной модуляцией или ШИМ.
Другим способом управления частотой вращения двигателя является изменение частоты (и, следовательно, периода времени управляющего напряжения), в то время как времена коэффициента включения «ВКЛ» и «ВЫКЛ» поддерживаются постоянными. Этот тип управления называется частотно-импульсной модуляцией или PFM .
При частотно-импульсной модуляции напряжение двигателя регулируется путем подачи импульсов переменной частоты, например, на низкой частоте или с очень небольшим количеством импульсов, среднее напряжение, подаваемое на двигатель, является низким, и, следовательно, скорость двигателя является низкой. При более высокой частоте или множестве импульсов среднее напряжение на клеммах двигателя увеличивается, и скорость двигателя также увеличивается.
Затем транзисторы можно использовать для управления количеством энергии, подаваемой на двигатель постоянного тока с режимом работы: «линейная» (изменение напряжения двигателя), «широтно-импульсная модуляция» (изменение ширины импульса) или «частотно — импульсная модуляция»(изменение частоты импульса).
Что такое ниша и какую нишу выбрать для бизнеса в 2022

Некоторые считают, что этим термином называют область, в которой будет вестись работа. Но на самом деле это немного не так. К примеру, вы решили открыть мастерскую по ремонту бытовой техники. Это – направление деятельности. В вашем городе могут работать десятки схожих мастерских, которые конкурируют между собой. Вы решили не ввязываться в конкуренцию с ними и выбрали себе нишу: ремонт стиральных машин.
Для чего нужно выбирать нишу и почему бы не работать в общем, оказывая любые услуги или торгуя любыми товарами? Прежде всего, затем, чтобы провести грамотный анализ рынка и понять, сможете ли вы чего-то достичь. Затем вы сможете выработать четкую позицию, понять, как именно вам нужно будет развиваться, чего вы хотите достичь, какое оборудование понадобится и пр.
Нишей можно назвать свободное место на рынке. Оно может частично перекрываться другими компаниями, но в целом вы будете оказывать конкретные услуги, не распыляясь на все остальное.
Смотреть видео всего 15 минут
Какую нишу выбрать для бизнеса в 2022: 3 основных правила

Чтобы подобрать правильную нишу, нужно учитывать:
- Насколько рынок в выбранном направлении активен, то есть будут ли у вас клиенты и достаточно ли их, чтобы обеспечить вам развитие.
- Кто уже работает в этой сфере. Обязательно изучите своих конкурентов, выберите их сильные и слабые стороны.
- Как именно будет осуществляться рабочий процесс и управление. Нужно понимать, с чем вам придется столкнуться.
Пользуйтесь традиционным принципом: спрос рождает предложение. Если спроса на вашу нишу нет, то и доходов практически не будет. Также обязательно учитывайте сезонность – если она имеется, то нужно постараться перекрыть ее либо другими товарами-услугами, либо другим бизнесом. Помните, что сезонность – серьезный фактор, который присутствует у большого количества бизнеса, и при неправильном подходе он может привести к банкротству.
Также нужно понимать, что найти пустую нишу достаточно сложно. Сегодня практически во всех сферах у вас будут конкуренты, причем они будут как в мегаполисах, так и в небольших городах. Поэтому вам нужно будет проанализировать рынок, изучить конкурентов и понять, сможете ли вы эффективно работать параллельно с ними. Управление – не менее важная часть бизнеса. Грамотный управленец сможет добиться успеха даже в переполненной нише.
Аппаратное прерывание
И тут я понял, в чём дело: Ардуино не успевает обрабатывать показания датчиков Холла! Поэтому необходимо было использовать пины Ардуино с аппаратным прерыванием. Так как у Ардуино УНО таких пинов всего два, а под датчики нужно три пина, надо взять Ардуино Леонардо или Искра Нео, где таких пинов — четыре штуки.

Переписав программу под прерывания и подключив Искру Нео вместо УНО, я повторил испытания.
//Пины ключей Н-мостов const int TAH = 8; //T — транзистор, А — фаза (синяя), Н — верхний ключ полумоста const int TAL = 9; //T — транзистор, А — фаза (синяя), L — нижний ключ полумоста const int TBH = 10; //T — транзистор, B — фаза (зелёная), H — верхний ключ полумоста const int TBL = 11; //T — транзистор, B — фаза (зелёная), L — нижний ключ полумоста const int TCH = 12; //T — транзистор, C — фаза (жёлтая), H — верхний ключ полумоста const int TCL = 13; //T — транзистор, C — фаза (жёлтая), L — нижний ключ полумоста //———————————————————————————————— //датчики холла int HallA = 3; //пин 1 (с прерыванием) int HallB = 1; //пин 2 (с прерыванием) int HallC = 0; //пин 3 (с прерыванием) //———————————————————————————————— volatile boolean vala; volatile boolean valb; volatile boolean valc; //———————————————————————————————— void setup() { //Установка пинов ключей на выход pinMode(TAH, OUTPUT); pinMode(TAL, OUTPUT); pinMode(TBH, OUTPUT); pinMode(TBL, OUTPUT); pinMode(TCH, OUTPUT); pinMode(TCL, OUTPUT); //Считывание датчиков Холла vala = digitalRead(HallA); valb = digitalRead(HallB); valc = digitalRead(HallC); //Аппаратное прерывание на пинах датчиков Холла attachInterrupt (digitalPinToInterrupt(HallA), changeA, CHANGE); attachInterrupt (digitalPinToInterrupt(HallB), changeB, CHANGE); attachInterrupt (digitalPinToInterrupt(HallC), changeC, CHANGE); //LOW вызывает прерывание, когда на порту LOW //CHANGE прерывание вызывается при смене значения на порту с LOW на HIGH, и наоборот //RISING прерывание вызывается только при смене значения на порту с LOW на HIGH //FALLING прерывание вызывается только при смене значения на порту с HIGH на LOW } void Fases() { digitalWrite(TAH, (vala && !valb) ? HIGH : LOW); digitalWrite(TAL, (valb && !vala) ? HIGH : LOW); digitalWrite(TBH, (valb && !valc) ? HIGH : LOW); digitalWrite(TBL, (valc && !valb) ? HIGH : LOW); digitalWrite(TCH, (valc && !vala) ? HIGH : LOW); digitalWrite(TCL, (vala && !valc) ? HIGH : LOW); void changeA() { vala = digitalRead(HallA); Fases(); } void changeB() { valb = digitalRead(HallB); Fases(); } void changeC() { valc = digitalRead(HallC); Fases(); } void loop() { }
Колесо наконец-то заработало чётко, без вибраций, шумов, отлично стало набирать обороты без рассинхронизации. Прототип оказался жизнеспособным. Но это ещё не полноценный контроллер, поскольку в нём не было обвязки с защитами и обеспечением качественного ШИМ-сигнала.
Основные параметры
Для определения возможности использования транзистора irf 3205 в своем проекте необходимо изучить его технические характеристики. Они указываются в техническом описании (даташит) от производителя. Основные параметры изготовители представляют в двух таблицах, с наименование: абсолютные максимальные рейтинги и электрические характеристики.
Абсолютные максимальные рейтинги
Абсолютные максимальные рейтинги определяют предельные значения напряжений, тока, рассеиваемой мощности и рабочей температуры, которые способен выдержать полупроводниковый прибор в различных условиях эксплуатации. Надо знать, что эти величины устройство способно выдержать, но это не значит, что возможна его эксплуатация при таких значениях. Использование устройства на максимальных параметрах однозначно приведет к выходу его из строя. У irf3205 следующие максимальные параметры:
Необходимо внимательней отнестись к этим значениям. Иногда производители хитрят и указывают не применимые на практике величины. Так, максимальный заявленный ток стока (ID) у irf3205, указанный в первой строке таблицы, равен 110 A. Однако можно сказать, что это значение не более чем рекламный ход изготовителя, способствующий возможным продажам. Кристалл рассматриваемого прибора действительно может выдержать такой ID, но не корпус ТО-220 в который он заключен, ограниченный током 75 А. Об этих ограничениях в применении производитель указывает только в конце таблицы.
Электрические характеристики
В таблица электрических характеристик все параметры проверены производителем с учетом условий измерений, указных в столбце с соответствующим названием. Они проверяются при температуре окружающей среды менее 25 градусов. У данного устройства они следующие при TJ = 25 °C:
Тепловые параметры
Рассмотрим тепловые параметры irf3205. Они представлены в виде тепловых сопротивлений корпус-кристалл (RθJC=0.75°C /Вт)и кристалл-окружающая среда (RθJA=62°C /Вт). Для большинства современных полевых МОП-транзисторов RθJA определяется в первую очередь размещением элементов на печатной плате, а не самим полевым МОП-транзистором. Поэтому RθJA имеет меньшее значение для оценки тепловых характеристик, чем RθJC.
Маркировка
Первые символы маркировки указывают на изготовителя — International Rectifier (IR). Однако, так как транзистор выпускается очень давно (примерно с 2000 г.), выпуск его копии наладили и другие компании. Обновленные, безсвинцовые версии, размещенные в другом корпусе, содержат в конце маркировки символ “Z”: irf3205z (TO-220AB), irf3205zs (D2Pak), irf3205zl (TO262). Встречающиеся иногда символы «PbF» в конце , так же указывают на наличие безсвинцовой технологии изготовления.
Замена и аналоги
Аналог irf3205 можно подобрать из: BUK7508-55 (Philips), BUZ111S (Infineon), HRF3205 (Fairchild), HUF75343P3 (Fairchild, Intersil), 2SK2985 (Toshiba), MTP75N05 (ON Semiconductor), 2SK2985 (Toshiba), STP80NE06 (STMicroelectronics), SUB75N06, IRFD120 (Vishay). Полным отечественным аналогом является КП783A.






























